Forbes – Defkalion has released information about some third party testing.
Here is the 19 page report at Defkalion Energy.
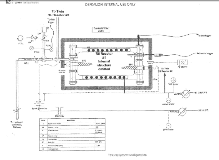
On October 18, Defkalion published two documents: An executive summary and an extensive report of tests of their system in which the names of third parties who witnessed the tests, which were conducted in September in Greece, were redacted.
The reports are very interesting. Here are the conclusions from the summary report (the emphasis is mine):
1. Defkalion was able to demonstrate an excess of energy.
2. They were able to demonstrate that they can fully control the reaction: starting it, stopping it, increasing and decreasing it.
3. They were able to demonstrate that the reaction is dependent on hydrogen gas.
4. The contents of the reactor were removed and weighed to be 59 grams of mass, most of which was a ceramic encasement. Therefore, the reaction appears to produce more energy than a chemical reaction from a known amount with an equivalent mass; implying a nuclear reaction is involved.
5. There were error bands associated with all data obtained which have not yet been completely established. These will need to be addressed in a detailed analysis of this data.
6. It is my opinion that Defkalion is sincerely attempting to accurately measure and demonstrate the performance of their technology with confidence that they can achieve a COP over 1 for a long enough period to exclude any possibility of a chemical reaction.
Upon a preliminary look at the data, the reactor was operating well in excess of a COP of 3.
The executive summary was written by Michael A. Nelson, a NASA employee of some thirty years standing.
I contacted Mr. Nelson and found out that he was not attending the tests as a representative of NASA but rather on behalf of The Free Energy Foundation
If you liked this article, please give it a quick review on ycombinator or StumbleUpon. Thanks

Brian Wang is a Futurist Thought Leader and a popular Science blogger with 1 million readers per month. His blog Nextbigfuture.com is ranked #1 Science News Blog. It covers many disruptive technology and trends including Space, Robotics, Artificial Intelligence, Medicine, Anti-aging Biotechnology, and Nanotechnology.
Known for identifying cutting edge technologies, he is currently a Co-Founder of a startup and fundraiser for high potential early-stage companies. He is the Head of Research for Allocations for deep technology investments and an Angel Investor at Space Angels.
A frequent speaker at corporations, he has been a TEDx speaker, a Singularity University speaker and guest at numerous interviews for radio and podcasts. He is open to public speaking and advising engagements.

